Common Questions
常見問題
常見問題
常見問題
Common Questions
智能火焰識別監控方案
智能河道監控系統方案
智能火車車廂號識別監控系統
化工廠智能監控安裝方案
餐飲業智能監控系統方案
煤礦安全監控系統
智慧農業監控系統安裝方案
成都門禁系統安裝
酒店監控系統安裝方案
?;饭S防爆監控安裝
河道水位遠程監控安裝
森林防火監控系統方案
連鎖店安防監控解決方案
汽車4S店安防解決方案
養殖場監控系統安裝方案
停車場出入口監控管理系統
大型商場監控系統安裝方案
塔吊機防碰撞安全監測系統
老舊小區監控系統工程安裝
高空拋物監控安裝方案
智慧車棚安防監控系統安裝
機房監控系統設計方案
學校監控安裝方案
工廠監控安裝方案
倉庫安防監控安裝方案
別墅監控安裝方案
連鎖店監控安裝方案
視頻傳輸產品3
智能算法服務器/智能視頻監控算法服務器
智能人形報警全彩槍式監控攝像機(ZA-Q69-2AWS)
AI智能警戒攝像機(ZA-B69/Q69-3A-I)
AI智能人形分析報警紅外半球監控攝像機
AI智能人形報警下掛全彩槍式監控攝像機
AI智能警戒防爆攝像機
智能算法分析盒子/邊緣計算盒子
??滴炇疌6TC家用云臺監控攝像頭帶移動偵測電話提醒
AI智能人形分析監控室外槍式攝像頭
螢石1080P200萬高清云臺網絡攝像機
海康500萬日夜型紅外高清半球網絡攝像機
西數紫盤 高速安防監控專用硬盤2T/4T/6T/8T監控錄像存儲專用
監控錄像存儲專用希捷硬盤 2T/4T/6T SATA接口硬盤
海康5寸球機頂裝支架
??低暉岢上耠p光譜智能球型攝像機
海康威視熱成像儀智能人體測溫筒機
??低曋悄苋梭w測溫聲光半球熱成像儀
??低暿殖秩梭w測溫熱成像儀
??低暠趻焓紻C12V電源適配器
??低?00 萬低照度20倍光學紅外網絡高清高速智能球機
海康威視800萬混合補光網絡高清一體化云臺筒型AI人臉抓拍攝像機
DS-96000系列NVR&解碼上墻一體機
螢石C3C 200萬高清全彩夜視PoE攝像機
??低?寸球機支架
DS-96000系列128/256路NVR
500萬 1/3” CMOS ICR日夜型筒型網絡攝像機
???寸球機室內嵌入式支架
??当O控拾音器
螢石C3Wi 200萬超清全彩AI雙向語音通話無線監控攝像頭
NVR 解碼上墻一體機
4寸球機墻面短壁裝支架
200萬像素8寸光學防抖激光網絡高清高速智能球機
300萬星光級紅外陣列筒型網絡攝像機
微間距LED全彩監控夜間顯示屏_電視墻
監控系統LCD液晶顯示屏_電視墻_拼接屏
監控系統液晶拼接屏_電視墻_控制器
??滴炇療o線wifi高清1080P壁掛式夜視智能安防家用報警監控攝像機
??滴炇咔逶婆_網絡移動偵測報警家用1080P安防監控攝像機
200萬星光級紅外移動偵測陣列筒型槍機高清網絡攝像機
400萬星光級紅外移動偵測陣列筒型槍機高清網絡攝像機
400萬紅外高清網絡高速變焦智能球型機
200萬紅外高清網絡高速變焦智能球型機
200萬星光級日夜型高清網絡半球型攝像機
服務熱線:
13308234525
監控設備安裝教程
時間:2020-06-08 來源:成都萬全安防 瀏覽:3262次
監控設備安裝教程
隨著視頻監控系統的普及,視頻監控系統也逐漸走入了個人家庭。由于家庭屬于私人隱私空間,很多人想自己來安裝監控設備,但是又不太懂監控設備的安裝。今天成都萬全安防就為和大家聊聊監控設備安裝的一些事情。
1. 準備工作
安裝前準備以下材料:監控攝像頭、攝像頭電源、硬盤錄像機、監控硬盤、交換機、路由器、顯示器、線槽若干、線管若干、網線鉗、網線、電源線、插座若干、水晶頭、電工膠布。
在安裝監控設備之前應提前選定硬盤錄像機的放置點,攝像頭安裝點位,方便后續布線。
2. 監控設備布線
監控設備布線有兩種方法:
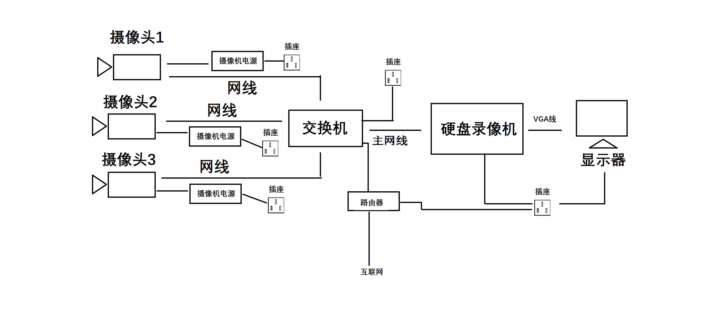
a、根據監控點位的數量和布局選擇監控設備布線的數量。直接從監控攝像頭端放線至硬盤錄像機端,然后利用交換機,在傳輸到硬盤錄像機。
b、為了節約線材,可在相近的兩個攝像頭間,放一根主網線,利用交換機,做監控攝像頭分線,分別連接兩個攝像頭。根據攝像頭的數量選擇交換機的接口數量。
水晶頭接法:按照標準順序(橙白、橙、綠白、藍、藍白、綠、棕白、棕)
附圖。
3. 硬盤錄像機安裝方法
第一步:就是需要固定住硬盤錄像機( DVR ),防止機子搖動。穩固機子后用螺絲刀把主機上的固定螺絲扭松。
第二步:在把固定螺絲扭松后,把 硬盤錄像機( DVR )的外殼拆卡,也就是把機子的衣服脫掉;
第三步:把硬盤螺絲固定安裝上;
第四步:還是用螺絲刀擰緊硬盤螺絲安裝的穩固;
第五步:在前面的基礎上,鏈接上硬盤數據線。
第六步:接上硬盤電源線。
第七步:合上機箱蓋以后,擰緊螺絲,確定機子外殼蓋上的螺絲固定住就可以了。
4. 安裝相應設備,設備連接方法如圖。

(對應上面第2步,方法a )

(對應上面第2步,方法b)
5. 監控設備安裝注意事項
1. 攝像機宜安裝在監視目標附近不易受外界損傷的地方,安裝位置不應影響現場設備運行和人員正?;顒?。安裝的高度,室內宜距地面2.5~5m,室外宜距地面3.5~10m。
2. 室外環境下采用室外全天候防護罩,保證春夏秋冬、陰晴雨風各種天氣下使用。
3. 攝像機鏡頭應避免強光直射,保證攝像管靶面不受損傷。鏡頭視場內,不得有遮擋監視目標的物體。
4. 攝像機鏡頭應從光源方向對準監視目標,并應避免逆光安裝:當需要逆光安裝時,應降低監視區域的對比度。攝像機的安裝應牢靠、緊固。
5. 從攝像機引出的電纜宜留有1m的余量,不得影響攝像機的轉動。攝像機的電纜和電源線應固定,不得用插頭承受電纜的自重。
6. 所有的線纜在走線時不能裸露在外,根據現場環境選擇使用PⅤC管或線槽走線,線纜走向應盡量選擇人不能直接觸及的位置。
7. 220V電源線不能與視頻線、控制線等弱電線路同管。
以上就是監控設備安裝的方法步驟和注意事項,還有不明白的地方,歡迎留言。
